NSN 5365-00-080-3586 66B10056, 00-080-3586, 000803586
Product Details | PLATE SPACER
5365-00-080-3586 A flat metal or plastic item of various peripheral shapes having a solid (not laminated) cross-section. It is designed to maintain a predetermined distance between two surfaces. For round items without a hole having a solid rectangular cross-section use DISK, SOLID, PLAIN. For round or hexagonal items with only one hole centrally located and with the length (thickness) exceeding 25 percent of the outside diameter or distance across peripheral flats, see SPACER, SLEEVE. The thickness between the two parallel bearing surfaces must be 0.006 inch, (0.152 mm) or more for items less than 1/4 inch (6.35 mm) across the peripheral diameter, or smallest overall outside dimension, or must be 0.016 inch (0.406 mm) or more for items 1/4 inch (6.35 mm) or greater across the peripheral diameter or smallest overall outside dimension. For items with a thickness less than those indicated above, see SHIM. For items with one hole centrally located conforming to the above dimensional criteria use WASHER, FLAT or SPACER, RING as applicable. When thickness and/or outside diameter or smallest overall outside dimension is designated as a tolerance/dimension the maximum dimension will be used to determine compliance. Excludes GASKET; INSULATOR (as modified) and MOUNTING PAD, ELECTRICAL-ELECTRONIC COMPONENT.202259000005365000000
Part Alternates: 66B10056, 5365-00-080-3586, 00-080-3586, 5365000803586, 000803586
Hardware and Abrasives | Bushings, Rings, Shims, and Spacers
| Supply Group (FSG) | NSN Assign. | NIIN | Item Name Code (INC) |
|---|---|---|---|
| 53 | 06 DEC 1967 | 00-080-3586 | 26979 ( SPACER, PLATE ) |
Cross Reference | NSN 5365-00-080-3586
| Part Number | Cage Code | Manufacturer |
|---|---|---|
| 66B10056 | 18894 | AIR ARMAMENT CENTER/ EN |
Request a Quote
What Our Customers Say
Compare
Related Products | NSN 5365-00-080-3586
Technical Data | NSN 5365-00-080-3586
| Characteristic | Specifications |
|---|---|
| MATERIAL | ALUMINUM |
| MATERIAL DOCUMENT AND CLASSIFICATION | QQ-A-250/11,ALLOY 6061,T6 FED SPEC SINGLE MATERIAL RESPONSE |
| APERTURE WIDTH | 1.280 INCHES NOMINAL |
| APERTURE LENGTH | 2.800 INCHES NOMINAL |
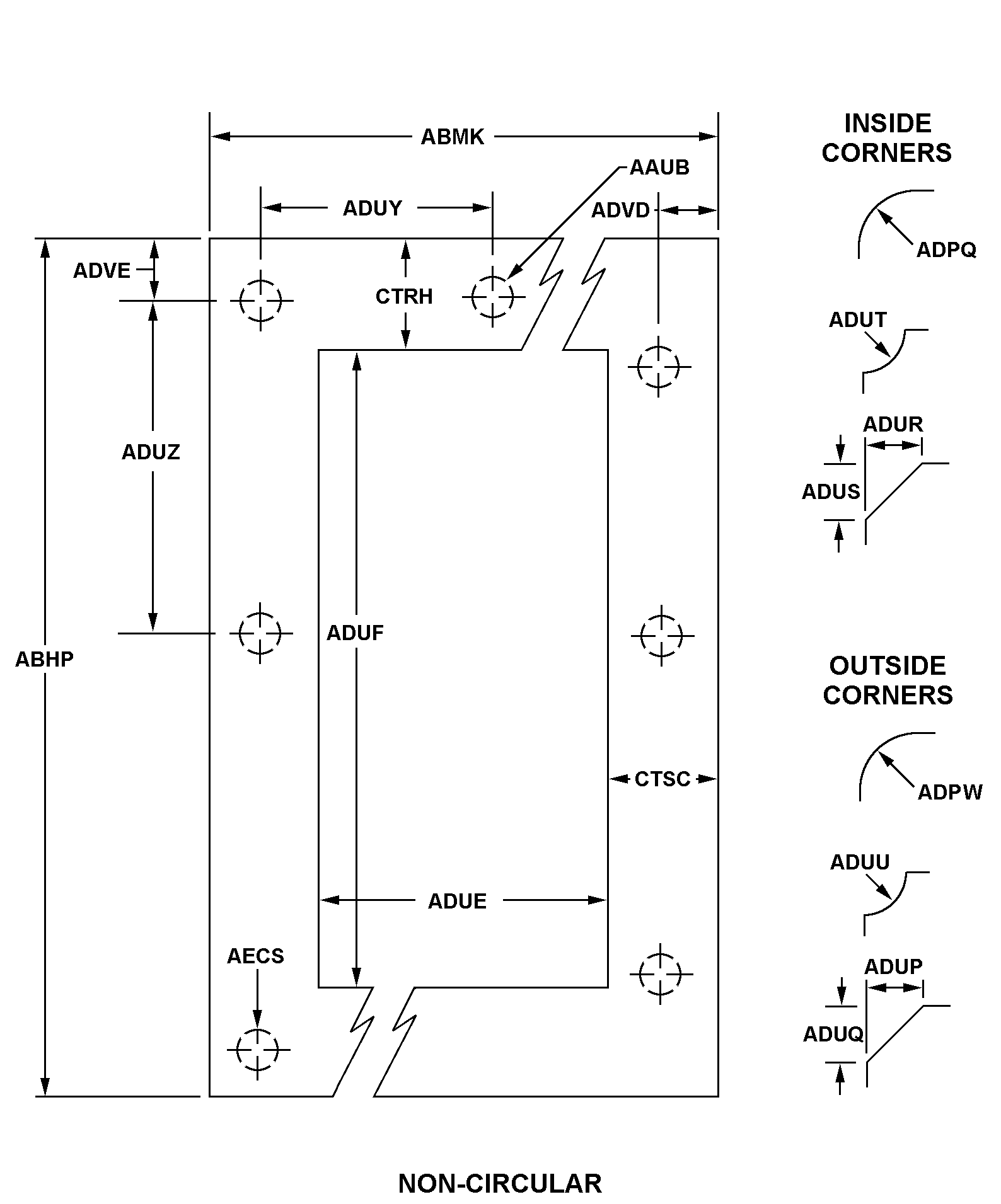
| STYLE DESIGNATOR | A9AD NON-CIRCULAR W/O BOLT HOLES |
| OVERALL LENGTH | 3.400 INCHES NOMINAL |
| OVERALL WIDTH | 2.000 INCHES NOMINAL |
| OUTSIDE CORNER BEVEL LENGTH ALONG WIDTH | 0.060 INCHES NOMINAL |
| OUTSIDE CORNER BEVEL LENGTH ALONG LENGTH | 0.060 INCHES NOMINAL |
| MANUFACTURERS CODE | 18894 |
| DESIGN CONTROL REFERENCE | 66B10056 |
Restrictions/Controls & Freight Information | NSN 5365-00-080-3586
| Category | Code | Description |
|---|---|---|
| Shelf-Life Code: | 0 | Nondeteriorative |
| Hazardous Material Indicator Code | N | There is no data in the HMIS and the NSN is in an FSC not generally suspected of containing hazardous materials |
| Demilitarization Code: | A | Non-Munitions List Item/ Non-Strategic List Item - Demilitarization not required. |
| Controlled Inventory Item Code: | U | UNCLASSIFIED |
| Precious Metals Indicator Code: | U | Precious metal type is unknown |
| Criticality Code: | X | The item does not have a nuclear hardened feature or any other critical feature such as tolerance, fit restriction or application. |
| Category | Code | Description |
|---|---|---|
| NMF Description | 106940 | SPACERS/SEPARATORS I/S NOI TUBULAR |
| Less than car load rating | ||
| Less than truck load rating | T | 55.0 |
| Water commodity Code | 713 | unknown |
| Originating Activity Code | TG | Warner-Robins Air Logistics Center Robins AFB, GA 31098-5609 |
| Air Dimension Code | A | Shipment is not a consolidation and does not exceed 72 inches in any dimension. |
| Air Commodity | ||
| Air Special Handling | Z | No special handling required. |
| Special Handling Code | Z | unknonwn |
| HAZMAT | ||
| Type of Cargo | Z | No special type of cargo code applicable |
Management | NSN 5365-00-080-3586
| Category | Code | Description |
|---|---|---|
| Cognizance Codes | 9B | Navy-owned stocks of DLA material Naval Inventory Control Point, Mechanicsburg |
| Source of Supply | SMS | Defense Logistics Agency Enterprise Business Systems |
| Agency | DN | Department of the Navy |
| Service Organization | N | U.S. Navy |
| Acquisition Advice Codes | V | TERMINAL ITEM # Identifies items in stock, but future procurement is not authorized. Requisitions may continue to be submitted until stocks are exhausted. Preferred item National Stock Number is normally provided by application of the phrase: When Exhausted Use (NSN). Requisitions will be submitted in accordance with IMM/Service requisitioning procedures as applicable. |
| Controlled Item Code | U | UNCLASSIFIED |
| Shelf Life Code | 0 | Nondeteriorative |



