NSN 5365-01-011-1415 JAN1N3909R , MIL-PRF-19500/308 , MILPRF19500308
Product Details | PLATE SPACER
5365-01-011-1415 A flat metal or plastic item of various peripheral shapes having a solid (not laminated) cross-section. It is designed to maintain a predetermined distance between two surfaces. For round items without a hole having a solid rectangular cross-section use DISK, SOLID, PLAIN. For round or hexagonal items with only one hole centrally located and with the length (thickness) exceeding 25 percent of the outside diameter or distance across peripheral flats, see SPACER, SLEEVE. The thickness between the two parallel bearing surfaces must be 0.006 inch, (0.152 mm) or more for items less than 1/4 inch (6.35 mm) across the peripheral diameter, or smallest overall outside dimension, or must be 0.016 inch (0.406 mm) or more for items 1/4 inch (6.35 mm) or greater across the peripheral diameter or smallest overall outside dimension. For items with a thickness less than those indicated above, see SHIM. For items with one hole centrally located conforming to the above dimensional criteria use WASHER, FLAT or SPACER, RING as applicable. When thickness and/or outside diameter or smallest overall outside dimension is designated as a tolerance/dimension the maximum dimension will be used to determine compliance. Excludes GASKET; INSULATOR (as modified) and MOUNTING PAD, ELECTRICAL-ELECTRONIC COMPONENT.202259000005365000000
Part Alternates: JAN1N3909R , MIL-PRF-19500/308 , MILPRF19500308, MIL-S-19500/308 , MILS19500308, 50399, 503990, 50399-0, 5365-01-011-1415, 01-011-1415, 5365010111415, 010111415
Hardware and Abrasives | Bushings, Rings, Shims, and Spacers
| Supply Group (FSG) | NSN Assign. | NIIN | Item Name Code (INC) |
|---|---|---|---|
| 53 | 16 OCT 1975 | 01-011-1415 | 26979 ( SPACER, PLATE ) |
Demand History | NSN 5365-01-011-1415
| Part Number | Request Date | QTY | Origin |
|---|---|---|---|
| 50399-0 | 2025-05-143 | 47 | DIBBS |
| 50399-0 | 2025-05-127 | 47 | DIBBS |
Request a Quote
What Our Customers Say
Compare
Related Products | NSN 5365-01-011-1415
Technical Data | NSN 5365-01-011-1415
| Characteristic | Specifications |
|---|---|
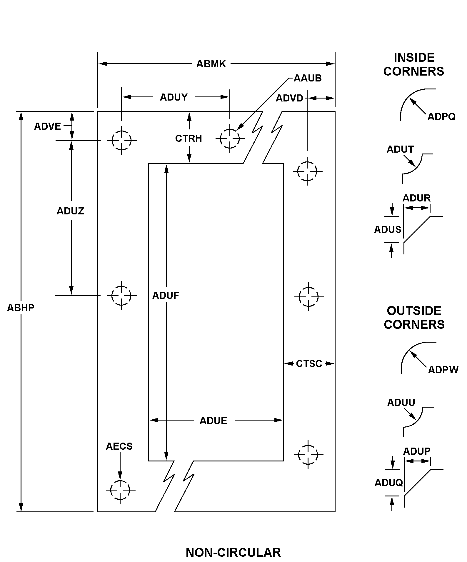
| MATERIAL | STEEL COMP 302 |
| APERTURE WIDTH | 0.690 INCHES NOMINAL |
| APERTURE LENGTH | 0.690 INCHES NOMINAL |
| STYLE DESIGNATOR | A9AF NON-CIRCULAR W/O BOLT HOLES |
| OVERALL LENGTH | 0.750 INCHES NOMINAL |
| OVERALL WIDTH | 0.750 INCHES NOMINAL |
| INSIDE CORNER RADIUS | 0.031 INCHES NOMINAL |
| OUTSIDE CORNER RADIUS | 0.050 INCHES NOMINAL |
| MANUFACTURERS CODE | 08719 |
| DESIGN CONTROL REFERENCE | 50399-0 |
Restrictions/Controls & Freight Information | NSN 5365-01-011-1415
| Category | Code | Description |
|---|---|---|
| Shelf-Life Code: | 0 | Nondeteriorative |
| Hazardous Material Indicator Code | N | There is no data in the HMIS and the NSN is in an FSC not generally suspected of containing hazardous materials |
| Demilitarization Code: | A | Non-Munitions List Item/ Non-Strategic List Item - Demilitarization not required. |
| Controlled Inventory Item Code: | U | UNCLASSIFIED |
| Precious Metals Indicator Code: | U | Precious metal type is unknown |
| Criticality Code: | X | The item does not have a nuclear hardened feature or any other critical feature such as tolerance, fit restriction or application. |
| Category | Code | Description |
|---|---|---|
| NMF Description | 063025 | SEMICONDUCTORS/DEVICES NOI ETC |
| Less than car load rating | ||
| Less than truck load rating | W | Rating Variable |
| Water commodity Code | 72D | unknown |
| Originating Activity Code | TX | Defense Supply Center Columbus Columbus, OH 43218 |
| Air Dimension Code | A | Shipment is not a consolidation and does not exceed 72 inches in any dimension. |
| Air Commodity | H | Signal Corps supplies and equipment, including radio equipment and supplies, communications equipment and supplies, electrical equipment and supplies, etc. |
| Air Special Handling | Z | No special handling required. |
| Special Handling Code | 9 | unknonwn |
| HAZMAT | ||
| Type of Cargo | 3 | Electrostatic Sensitive Device (ESD), subject to damage caused by electrostatic discharge. (See DoD 4500.32-R, Volume 1, Appendix A, Section I for additional information on ESD devices). |
Management | NSN 5365-01-011-1415
| Category | Code | Description |
|---|---|---|
| Materiel Category and Inventory Manager | Q | Electronics Materiel (DLA/GSA Items) |
| Appropriation and Budget Activity | 2 | Stock Fund Secondary Items |
| Management Inventory Segment | 2 | NONREPARABLE ITEMS (Exclusive of Insurance and Provisioning Items). This code will be used to identify items which are not reparable. |
| Specific Group/Generic Code | 0 | Medical Materiel |
| Weapons Systems/End Item or Homogeneous Group | 00 | DLA/GSA-Managed Items that cannot be identified to a specific Army Weapons Systems/End Item |
| Accounting Requirements Code | X | Expendable item. An item of Army property coded with an ARC of ?X? in the AMDF. Expendable items require no formal accountability after issue from a stock record account. Commercial and fabricated items similar to items coded ?X? in the AMDF are considered expendable items. |
| Source of Supply | SMS | Defense Logistics Agency Enterprise Business Systems |
| Agency | DA | Department of the Army |
| Service Organization | A | U.S. Army |
| Reparability | Z | This is a nonreparable item. If condemned or economically unserviceable, then dispose at the level authorized replace the item. |
| Acquisition Advice Codes | Z | INSURANCE/NUMERIC STOCKAGE OBJECTIVE ITEM # Items which may be required occasionally or intermittently, and prudence requires that a nominal quantity of materiel be stocked due to the essentiality or the lead time of the item. 1. The item is centrally managed, stocked, and issued. 2. Requisitions will be submitted in accordance with IMM/Service requisitioning procedures. |
| Controlled Item Code | U | UNCLASSIFIED |
| Shelf Life Code | 0 | Nondeteriorative |
| Purchasing | QTY UOM |
1 EA : Each |
| Category | Code | Description |
|---|---|---|
| Budget Code | 9 | General Support DIV57X4921.070:Air Force decentrally managed expense items (ERRC XB3, XF-3) with a unit cost of less than $250,000 that are requisitioned/procured at base (retail) level from DLA, GSA, Army, Navy, Depot Maintenance Service, Air Force Industrial Fund (AFMC), local manufacture and commercial vendors. |
| Materiel Management Aggregation Code | EH | SX:ELECTRONIC COMPONENTS |
| Fund Code | SF | Stock fund applicable to items managed for the Air Force by the respective Inventory Control Point. |
| Price Validation | V | The current standard price has been validated.
|
| Source of Supply | SMS | Defense Logistics Agency Enterprise Business Systems |
| Agency | DF | Department of the Air Force |
| Service Organization | F | U.S. Air Force |
| Reparability | N | Stock Fund (except Munitions) |
| Acquisition Advice Codes | Z | INSURANCE/NUMERIC STOCKAGE OBJECTIVE ITEM # Items which may be required occasionally or intermittently, and prudence requires that a nominal quantity of materiel be stocked due to the essentiality or the lead time of the item. 1. The item is centrally managed, stocked, and issued. 2. Requisitions will be submitted in accordance with IMM/Service requisitioning procedures. |
| Controlled Item Code | U | UNCLASSIFIED |
| Shelf Life Code | 0 | Nondeteriorative |
| Purchasing | QTY UOM |
1 EA : Each |
| Category | Code | Description |
|---|---|---|
| Cognizance Codes | 9B | Navy-owned stocks of DLA material Naval Inventory Control Point, Mechanicsburg |
| Source of Supply | SMS | Defense Logistics Agency Enterprise Business Systems |
| Agency | DN | Department of the Navy |
| Service Organization | N | U.S. Navy |
| Acquisition Advice Codes | Z | INSURANCE/NUMERIC STOCKAGE OBJECTIVE ITEM # Items which may be required occasionally or intermittently, and prudence requires that a nominal quantity of materiel be stocked due to the essentiality or the lead time of the item. 1. The item is centrally managed, stocked, and issued. 2. Requisitions will be submitted in accordance with IMM/Service requisitioning procedures. |
| Controlled Item Code | U | UNCLASSIFIED |
| Shelf Life Code | 0 | Nondeteriorative |
| Purchasing | QTY UOM |
1 EA : Each |



